ZS型減速器是三級漸開線圓柱齒輪減速器,ZSH是三級圓弧圓柱齒輪減速器,ZSSH是三級雙圓弧圓柱齒輪減速器。它們主要用于礦山、冶金、水泥、建筑、化工、輕工等各種機械設備的機械傳動,高速軸轉速不超過1500r/min,齒輪圓周速度不大于18m/s,工作環境為–40℃~+40℃,可正反轉運行。
ZS、ZSH、ZSSH齒輪減速機型號:
ZS、ZSH、ZSSH減速機型號:ZS50、ZS65、ZS75、ZS82.5、ZS95、ZS110、ZS125、ZS145、ZS165
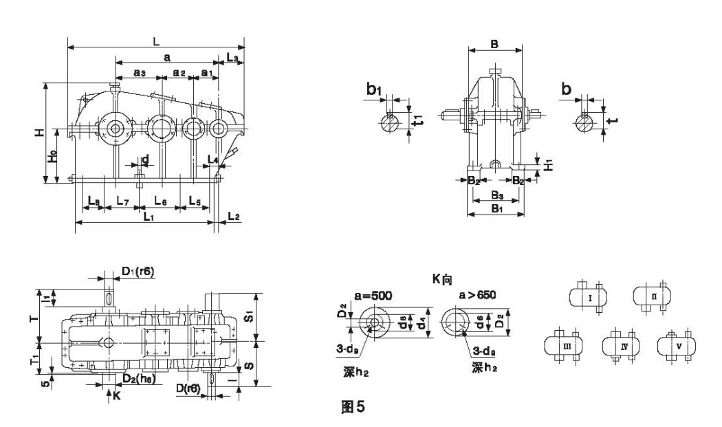
ZS型減速器的外形圖、安裝尺寸及裝配形式

